時鐘系統在鐵路、民航、體育場館等領域得到廣泛應用。
在民用機場航站樓中,值機大廳、候機大廳、到達大廳、到達行李提取大廳,及航站樓內貴賓休息室、商場、餐廳和娛樂等處均需設置同步校時的子鐘。
在鐵路旅客火車站中,中心調度室、車站綜合控制室、值班室、候車室、軟席候車室、貴賓候車室、站廳、站臺等處也需設置子鐘。
長途公共汽車站、客運侯船樓、地鐵等均有類似要求,不再贅述。

如果沒有統一的時鐘系統,會導致交通運輸的混亂,甚至交通癱瘓。據資料介紹,19世紀蒸汽機和鐵路的問世改變了人們日出日落決定作息時間的傳統習慣。為了避免鐵路運輸的混亂局面,1852年,英國格林尼治皇家天文臺設立了統一的全國報時系統,以后格林尼治時間成為劃分全球時區序列的基礎。
除了交通運輸行業,體育場館也會用到時鐘系統。例如,涉及到同組升降級的重大比賽,需要同時開始比賽,“同時”是由統一的標準時鐘系統所授時,避免放水、打假球現象。體育比賽還會用到計時、倒計時,這些都可在時鐘系統中實現。體育建筑需在競賽區、觀眾區、運動員區、競賽管理區、新聞媒體區、貴賓及官員區、場館運營區、贊助商區及安保區等區域設置子鐘。

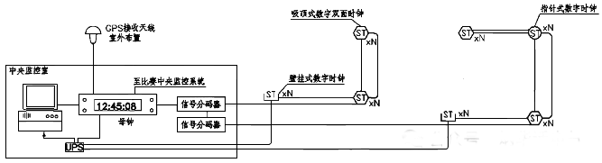
時鐘系統需具備自動校時功能,能顯示標準時間、正計時、倒計時,并可人工設定顯示模式。時鐘系統通常采用母鐘、子鐘組網方式,并可通過監控計算機進行全系統的狀態監控。
重要建筑時鐘系統的母鐘還要采用主備冗余方式,具有接收校時信號的功能,并可向其他有時基要求的系統提供同步校時信號。


CCDI悉地國際主編的國家標準圖集06X701《體育建筑專用弱電系統設計安裝》對體育場館中的時鐘系統給出詳細的要求和安裝詳圖,可以作為重要的參考資料。
作者:李炳華
