
JYB-714晶體管液位繼電器電氣原理圖
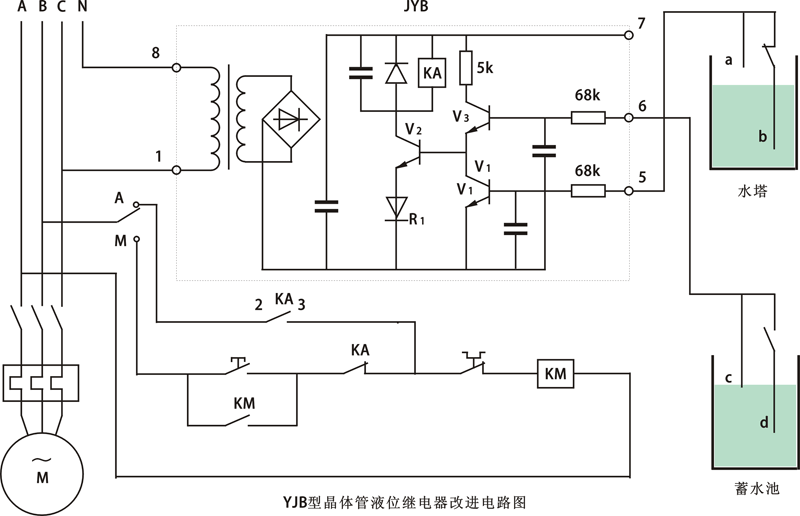
只要在原電路增加少量元件,就可達到用一只JYB-714晶體管液位繼電器實現相關控制的要求。改進的電路如圖中虛線所示。工作原理:當蓄水池有足夠水量,水位在C點之上時,V3導通;若水塔缺水,即水位在b點之下時,V1截止使V2導通,KA吸合,CJ也吸合,水泵運轉抽水。假設水塔水位還未升到a點時,由于水源緊張而使蓄水池水位下降至d點以下時,則V3截止、Vz也截止,水泵停止抽水,蓄水池的C、d電極可用來調整蓄水池抽水量的大小。整個控制電路可以手動(M)與自動(A)切換,該電路還兼有缺相保護功能,即JYB-714晶體管液位繼電器工作電壓選為220V時,由一相供電,選用線圈電壓為380V的交流接觸器,由另兩相供電,在使用中,任一相斷電水泵都不工作。
新增元件型號、規格已在圖中標出,未標注的為原有的元件。新增元件不多,在原有印制電路板上改動焊接即可。JYB-714晶體管液位繼電器引出端基本保持原樣,5端仍接水塔a電極,而6端改接蓄水池的C電極,b、d電極則分別通過交流接觸器的輔助觸點與5、6端相接。為保證JYB-714晶體管液位繼電器的控制可靠性,將KA的兩對常開觸點并聯后接至2、3端輸出。在V1、V3基極各接一只電容器,以提高JYB-714晶體管液位繼電器的抗干擾能力。

JYB-714晶體管液位繼電器改進電路圖
改進后的JYB-714晶體管液位繼電器,經多年的連續運行未出現任何故障。該JYB-714晶體管液位繼電器還可實現單控、雙控兩用,當僅用于水塔水位單控時,只需將液位繼電器6、7端短接。
